본문 바로가기

전기상담실

전기상담실

질문과 답변

안내 (Q&A게시판 안내사항)

우리협회 업무와 관련하여 궁금하신 사항을 질문하시면 신속하고 성실하게 답변해 드리도록 하겠습니다.

답변내용은 참조용으로 한정 사용되며, 법적인 근거자료로 활용될 수 없습니다.

특정현장의 설계방법, 설계내용의 가부 판정 또는 시공방법 등에 대한 내용은 상담이 불가합니다.

공학적 계산이 필요한 부분 또는 전공교재 등의 대한 내용 문의는 상담이 불가합니다.

질문하시기전에 자주 묻는 Q&A(FAQ) 또는 통합검색(SEARCH) 기능을 통해 검색해 보시면 보다 신속하게 궁금하신 내용에 대한 답변을 얻으실 수 있습니다.

삭제하시겠습니까? 로그인이 필요합니다. 댓글 내용을 남겨주세요. 최대 글자수를 초과하였습니다. 복사가 완료되었습니다. 권한이 없습니다.

[6000] TN-C-S 접지방식에 대한 질의

    • k○○
    • 2019.06.27 14:21
    • 18277


    1.
    전기발전을 위해 항상 힘써주시는 대한전기협회의 노고에 감사를 드립니다.

    아래와 같은 내용에 대하여 국내에서 최고의 권위를 가지고 있는 대한전기협회의 법적, 기술적 자문을 받고자 질의를 올립니다.

     

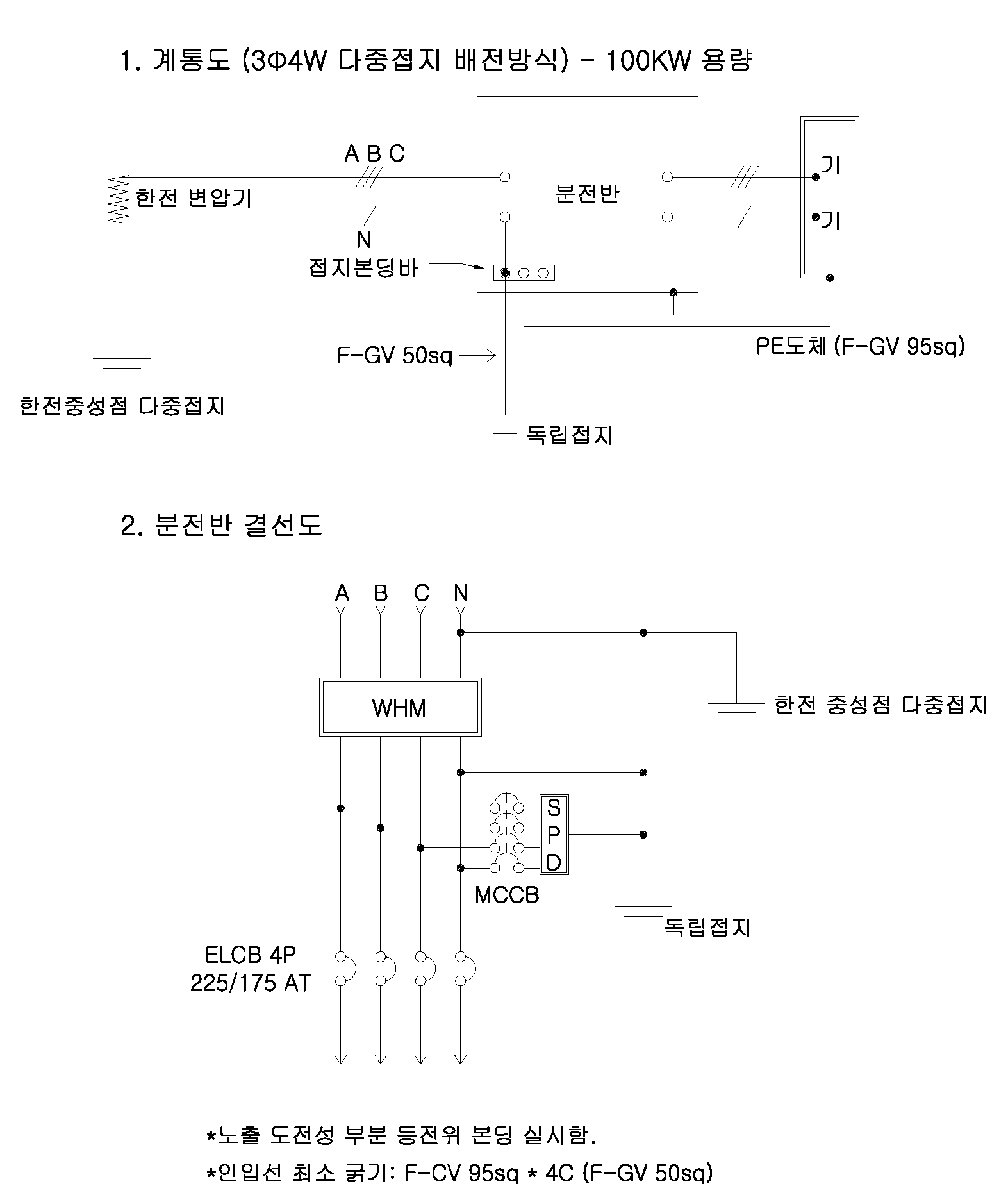
    2. 전기차 충전소 저압 수용가에 특3종 독립접지로 시공하였으나, 접지측정값(20~30Ω)으로 강원도 현장의 대지여건상 설계목표값(10Ω)에 도달하기가 매우 어렵습니다.

    그래서 전기설비 기술기준의 판단기준 제222(주택 등 저압 수용장소 접지)에 있는 TN-C-S 접지방식(한전 중성점 접지와 수용가 독립 접지를 묶어 접지하는 방식)으로 설계 변경하고 인입측에 SPD(Class I)를 설치하여 시공하려 합니다.

     

    3. 질의내용

    1) 상기 내용이 전기설비 기술기준의 판단기준과 한국설비규정 (산업통상부 공고 제 2018-103)에 따른 TN-C-S 접지방식의 시공방법이 적합한지 여부를 알고 싶습니다.

     

    2) 한전계통 3Φ4W 다중접지 배전방식에서 인입을 받아 상기 계통도 및 분전반 결선도로 시공을 하려고 하는데 판단기준 제222항 및 한국설비규정(KEC)에 적합한지 조언을 구하고자합니다.

     

    3) 전기사업법 제67조 같은 법 시행령 제43조 전기설비기술기준(산업자원부 고시) 4조에 따른 전기설비기술기준의 판단기준이 전기공급자(한전)측에서 준수해야할 의무인지 아니면 선택사항인지를 알고 싶습니다.

     

    4. 끝으로 대한전기협회의 무궁한 발전을 기원합니다.

     

     

      

     
     

    답변글

    • 전기상담실

     

    1. 귀하의 대한전기협회 홈페이지 방문을 환영합니다.

     

    2. 본 질의는 20190607일 귀하가 문의한 5973번과 동일한 내용으로 판단되는바 No.5973 답변으로 갈음합니다. 다만, 답변 2 내용 중에서 전기사업자와 관련된 사항에 대해 아래와 같이 보충설명을 드립니다.

      

    3-1 전기사업자와 협의가 필요한 대표적인 사유는 판단기준 제22조의2에서 중성선 겸용 보호도체(PEN)는 고정 전기설비에만 사용할 수 있고, 그 도체의 단면적이 구리는 10 이상, 알루미늄은 16 이상이어야 하며, 그 계통의 최고전압에 대하여 절연시켜야 한다.”고 명시하고 있는데, ‘중성선 겸용 보호도체(PEN)’는 전기사업자가 시설하는 인입선의 일부로서 귀하가 전기사업자에게 전기공급 신청 시 인입선의 최소 굵기와 시공주체에 대해 협의하여야 할 것이며,

     

    3-2 전기사업자인 한전은 과거 특정지역에서 비접지계통으로 운영한 적이 있었기 때문에 귀하 현장의 현재 배전계통이 TN-C-S 접지구성으로 가능한지, 또는 귀하가 PEN도체에 시공한 접지로 인하여 전기사업자의 전력공급 업무에 지장을 줄 우려가 없는지 등도 검토하여야 할 것으로 사료됩니다.

     

    3-3 또한 기술기준이나 판단기준은 전기사업자도 준수하여야 할 의무기준으로서 동 기준에서는 현장상황에 대해 고려해야 할 모든 내용을 다루고 있지 않으나, 내선규정은 “TN-C-S 접지계통에서 저압수용장소에 접지극을 시설하고 전기사업자의 저압전로에 접속할 경우는 전기사업자의 승낙을 필요로 한다.”(내선규정 1445-9)고 명시하는 바, 내선규정의 법적 기준에 대하여는 우리 협회 홈페이지 FAQ 5번 게시물을 참조하시기 바랍니다. .